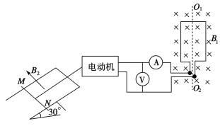
如图所示,匝数为100匝、面积为0.01m2的线圈,处于磁感应强度B1为<img alt="1" src="/tk/20210512/1620749540159.p
如图所示,匝数为100匝、面积为0.01m2的线圈,处于磁感应强度B1为
T的匀强磁场中。当线圈绕O1O2以转速n为300r/min匀速转动时,电压表、电流表的读数分别为7V、1A。电动机的内阻r为1Ω,牵引一根原来静止的、长L为1m、质量m为0.2kg的导体棒MN沿轨道上升。导体棒的电阻R为1Ω,架在倾角为30°的框架上,它们处于方向与框架平面垂直、磁感应强度B2为1T的匀强磁场中。当导体棒沿轨道上滑1.6m时获得稳定的速度,这一过程中导体棒上产生的热量为4J。不计框架电阻及一切摩擦,g取10m/s2。求:

(1)若从线圈处于中性面开始计时,写出电动势的瞬时表达式;
(2)导体棒MN的稳定速度;
(3)导体棒MN从静止到达到稳定速度所用的时间。
【答案】(1)
(2)
(3)
(1)线圈转动过程中电动势的最大值为:

则从线圈处于中性面开始计时的电动势瞬时值表达式为:
(2)电动机的电流:
电动机的输出功率:
又
而棒产生的感应电流:
稳定时棒处于平衡状态,故有:
由以上各式代入数值,解得棒的稳定速度:
,
(舍去)
(3)由能量守恒定律得:
其中
解得:
版权声明
声明:有的资源均来自网络转载,版权归原作者所有,如有侵犯到您的权益
请联系本站我们将配合处理!
